24124600 EZ-46

24124600 EZ-46

Category: MODULES Available
Purchasable on official site
For more information, visit our official website at tskubu.com.my

Description

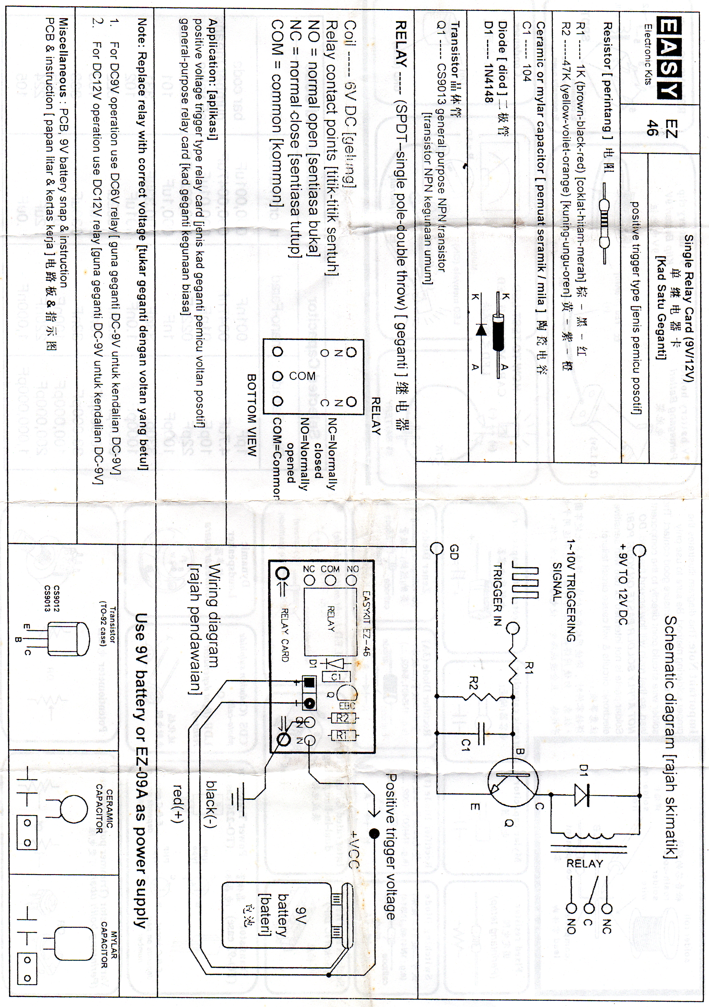
SINGLE RELAY CARD

More detail about TS KUBU ELECTRONICS SDN BHD
TS KUBU ELECTRONICS SDN BHD
TS KUBU ELECTRONICS SDN BHD PA System Supplier Melaka, Audio Visual System Retailer Malaysia, Electronic Components Supply ~ TS KUBU ELECTRONICS SDN BHD
Contact Us flagMalaysia